Jump to content

Recommended Posts

Posted (edited)

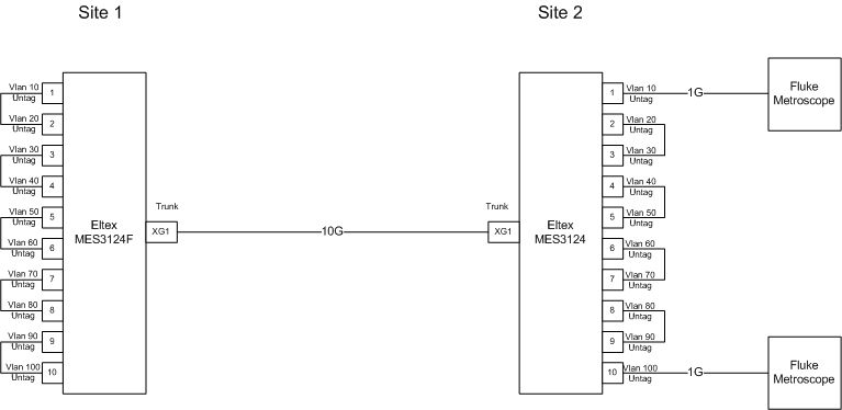
Здравствуйте, провели тут тестирование коммутаторов Новосибиркого производства, а именно MES3124 и MES3124F с помощью пары приборов Fluke Metroscope, так как прибор умеет тестировать только 1G собрали такую схему:

Test_10G.jpg

коммутаторы подключены по оптике модулями SNR. В 3124 порты соединены медными патчкордами, 3124F по оптике. Отчет в прикрепленном файле (скачать, распаковать в отдельную папку и открыть в браузере файлы с расширением *.xml)

10G (Небольшой процент потерь на пакетах более 64 байта скорее всего возникает из-за заголовка Vlan)

10G1.jpg

Затем исключили пару гигабитных портов, т.е. тестируем 8G

8G.jpg

6G

6G.jpg

и наконец 4G

4G.jpg

 

Итого производительность коммутатора составила приблизительно 14 000 000 pps....

 

Подскажите, у кого-нибудь используется данное оборудование с сопоставимой нагрузкой? Просто хотели использовать эти коммутаторы в качестве регенераторов сигнала на DWDM сети + 1G выделения на сайте, а тут выясняется, что с производительностью у железки...

Update 1

Производитель обещал выслать новую версию софта

 

Update 2

Проблема с производительностью устранена новым софтом

reports.zip

Edited by JohnnyL
Posted (edited)

Считал так: Recive rate в тесте на 10G составляет 688000 pps, так как дуплекс - умножаем на 2, умножаем еще на 10 так как 10 петель, итого 688000*2*10=13760000 pps

в тесте на 8G 864000*2*8=13824000

6G 1217000*2*6=14604000

Edited by JohnnyL
Posted (edited)

на картинке "8G" без потерь пролетают фреймы по 128 байт. При этом между тестерами в одну сторону летит 844600*8=6756800 в другую столько же и в сторону 10Г линка летит столько же (потому что столько может физически поместиться, внутри свича с петлями в сторону 10Г линка по любому дропы - в размере 844600*8=6756800 ). итого 844600*8*3=20270400 pps. Для Вашей схемы два свича нужно соединять двумя 10Г линками и делить вланы между ними поровну, и нужно ожидать что суммарно через свич пролетит (без потерь) 844600*8*4=27027200pps

Edited by QWE
Posted
внутри свича с петлями в сторону 10Г линка по любому дропы - в размере 844600*8=6756800

Не совсем понял, может конечно я не правильно считаю pps, но это и не главное - главное, что пока проблема есть

Join the conversation

You can post now and register later. If you have an account, sign in now to post with your account.

Guest
Reply to this topic...

×   Pasted as rich text.   Paste as plain text instead

  Only 75 emoji are allowed.

×   Your link has been automatically embedded.   Display as a link instead

×   Your previous content has been restored.   Clear editor

×   You cannot paste images directly. Upload or insert images from URL.

×
×
  • Create New...
На сайте используются файлы cookie и сервисы аналитики для корректной работы форума и улучшения качества обслуживания. Продолжая использовать сайт, вы соглашаетесь с использованием файлов cookie и с Политикой конфиденциальности.