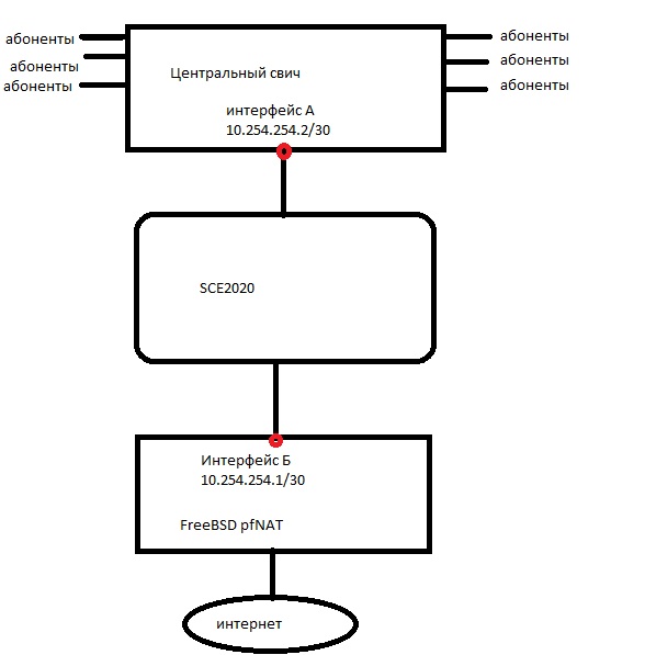
31337Ghost Posted December 22, 2011 Posted December 22, 2011 (edited) Доброго дня. Прошу помочь мне в настройке данного агрегата, пакеты через BB Console настроил, в SCE загрузил; сабскрайберы (абоненты) - список их так же успешно за циску загружается (через API, каждому присвоен правильный номер пакета), т.е. все должно работать. Но! Если тестировать с одним компьютером, т.е. пропускать сквозь циску только одного тестового клиента - все замечательно работает, скорость режется. Но когда заруливаю сквозь нее большую порцию абонентов (около 500) то трафик сквозь нее ходить перестает, хотя на мэнэджмент интерфейс она отвечает нормально и ни каких ужастных сообщений об ошибках в логи не говорит (а больше я и смотреть не знаю где). Схема подключений свича, циски и натера следующая: Когда трафик идти сквозь нее перестает интерфейсы А и Б друг друга не видят - пинг не проходит, хотя маки друг-друга резольвятся. После перезагрузки циски пинг не появляется. Да, кстати, пакеты "по умолчанию (default)" и "для анонимусов" - настроены на безлимитную скорость и не блокируют трафик. С начала пробовал без указания TIR, потом прописал - не помогло. Конфиг железка такой: #This is a general configuration file (running-config). #Created on 19:35:28 UTC THU December 22 2011 #cli-type 1 #version 1 enable password level 5 0 "XXXXXX" enable password level 10 0 "XXXXXX" enable password level 15 0 "XXXXXX" no management-agent notifications notification-list 1417,1418,804,815,1404,1405,1406,1407,1408,400 no management-agent notifications notification-list 402,421,440,441,444,445,446,450,437,457 no management-agent notifications notification-list 3593,3594,3595,10040 snmp-server community "public" ro RDR-formatter destination 192.168.90.110 port 33130 category number 1 priority 100 RDR-formatter destination 192.168.90.110 port 33130 category number 2 priority 100 RDR-formatter destination 192.168.90.110 port 33130 category number 3 priority 100 RDR-formatter destination 192.168.90.110 port 33130 category number 4 priority 100 interface LineCard 0 connection-mode inline on-failure bypass no silent no shutdown service-bandwidth-prioritization-mode global protocol-pack version 3.7.0PP25 flow-filter partition name "ignore_filter" first-rule 4 num-rules 32 flow-filter partition name "udpPortsToOpenBySw" first-rule 40 num-rules 21 subscriber TP-mappings max-TP-IP-ranges 50 subscriber TP-IP-range name TIR_116 IP-range 10.88.5.0:0xffffff00 target-TP 3 remove-subscriber-mappings subscriber TP-IP-range name TIR_101 IP-range 10.88.33.0:0xffffe000 target-TP 1 remove-subscriber-mappings subscriber TP-IP-range name TIR_102 IP-range 10.88.98.0:0xffffe000 target-TP 1 remove-subscriber-mappings subscriber TP-IP-range name TIR_119 IP-range 10.254.254.0:0xfffffffc target-TP 3 remove-subscriber-mappings subscriber TP-IP-range name TIR_117 IP-range XX.XXX.XX.32:0xfffffff8 target-TP 3 remove-subscriber-mappings subscriber TP-IP-range name TIR_118 IP-range XX.XXX.XX.40:0xfffffff8 target-TP 3 remove-subscriber-mappings subscriber TP-IP-range name TIR_111 IP-range XX.XXX.XX.48:0xfffffff0 target-TP 2 remove-subscriber-mappings subscriber TP-IP-range name TIR_112 IP-range XX.XXX.XX.64:0xffffffc0 target-TP 2 remove-subscriber-mappings subscriber TP-IP-range name TIR_103 IP-range XX.XXX.XX.128:0xffffffe0 target-TP 1 remove-subscriber-mappings subscriber TP-IP-range name TIR_106 IP-range XX.XXX.XX.160:0xffffffe0 target-TP 1 remove-subscriber-mappings subscriber TP-IP-range name TIR_109 IP-range XX.XXX.XX.192:0xffffffe0 target-TP 1 remove-subscriber-mappings subscriber TP-IP-range name TIR_113 IP-range XX.XXX.XX.224:0xffffffe0 target-TP 2 remove-subscriber-mappings subscriber TP-IP-range name TIR_104 IP-range 172.16.32.0:0xffffe000 target-TP 1 remove-subscriber-mappings subscriber TP-IP-range name TIR_105 IP-range 172.16.64.0:0xffffe000 target-TP 1 remove-subscriber-mappings subscriber TP-IP-range name TIR_107 IP-range 172.16.96.0:0xffffe000 target-TP 1 remove-subscriber-mappings subscriber TP-IP-range name TIR_108 IP-range 172.16.128.0:0xffffe000 target-TP 1 remove-subscriber-mappings subscriber TP-IP-range name TIR_110 IP-range 172.16.160.0:0xfffff800 target-TP 1 remove-subscriber-mappings subscriber TP-IP-range name TIR_114 IP-range 192.168.78.0:0xffffff00 target-TP 2 remove-subscriber-mappings subscriber TP-IP-range name TIR_115 IP-range 192.168.79.0:0xffffff00 target-TP 2 remove-subscriber-mappings no attack-filter protocol TCP no attack-filter protocol UDP no attack-filter protocol ICMP attack-direction single-side-both no attack-filter protocol other attack-direction single-side-both attack-filter subscriber-notification ports 80 replace spare-memory code bytes 3145728 interface FastEthernet 0/0 ip address 10.112.12.3 255.255.255.0 interface FastEthernet 0/1 ip address 10.112.12.3 255.255.255.0 interface GigabitEthernet 0/1 global-controller 0 name "Default Global Controller" interface GigabitEthernet 0/2 global-controller 0 name "Default Global Controller" interface GigabitEthernet 0/3 interface GigabitEthernet 0/4 exit ip default-gateway 10.112.12.1 line vty 0 4 exit interface Mng 0/1 exit interface Mng 0/2 active-port exit username admin password XXXXXXX no subscriber LEG dhcp-lease-query subscriber LEG dhcp-lease-query servers 127.0.0.1 logger device SCE-agent-Statistics-Log max-file-size 204800 management-agent property "com.pcube.management.framework.install.activation.operation" "Install" management-agent property "com.pcube.management.framework.install.activated.version" "3.7.0 build 521" management-agent property "com.pcube.management.framework.install.activated.package" "SCA BB" management-agent property "com.pcube.management.framework.install.activation.date" "Tue Nov 22 04:38:22 UTC 2011" no RDR-server Так же пробовал выключать обработку трафика - эффекта 0, траффик не проходит. Может быть я в корне что-то не так делаю, подскажите, пожалуйста. Edited December 22, 2011 by 31337Ghost Вставить ник Quote
StSphinx Posted December 23, 2011 Posted December 23, 2011 На L3 интерфейсах А и Б сконфигурируйте разные MAC-адреса. Вставить ник Quote
31337Ghost Posted December 23, 2011 Author Posted December 23, 2011 (edited) Простите, т.е. на свиче и на сервере разные MACи? Но они там и так разные. P.S. Я там написал что интерфейсы А и Б друг-друга не видят после заруливания на железку трафика пользователей, но сразу после создания интерфейсов пинг между ними ходит. Edited December 23, 2011 by 31337Ghost Вставить ник Quote
cmhungry Posted December 23, 2011 Posted December 23, 2011 какими портами циско подключена в какую сторону? Вставить ник Quote
StSphinx Posted December 23, 2011 Posted December 23, 2011 Простите, т.е. на свиче и на сервере разные MACи? Но они там и так разные. P.S. Я там написал что интерфейсы А и Б друг-друга не видят после заруливания на железку трафика пользователей, но сразу после создания интерфейсов пинг между ними ходит. Порты А и Б находятся на одном свиче или я не верно понял вашу схему? Вставить ник Quote
31337Ghost Posted December 23, 2011 Author Posted December 23, 2011 cmhungry, один гигабит с подписью Subscribers воткнут в свич, всторой порт Network тоже в этот свич, но вланом зарулен на порт сервера NATера. StSphinx, свич один, только один L3 интерфейс на свиче, а второй на сетевой карте сервера с FreeBSD. Вставить ник Quote
vurd Posted December 24, 2011 Posted December 24, 2011 На кольцо похоже. Лишних вланов на свитче нет? vlan-tranlation выключен? Что за свитч? Покажите конфиг интерфейсов. Вставить ник Quote
Recommended Posts
Join the conversation
You can post now and register later. If you have an account, sign in now to post with your account.