Jump to content

Recommended Posts

Posted

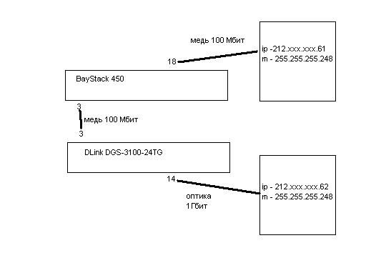
Имеется схема - см. прилагаемый рисунок.

На BayStack сделан vlan из нетегированных портов 3 и 18

На DGS-3100 тоже vlan из нетегированных портов 3 и 14:

DGS-3100# sh vlan
VID             : 4            VLAN Name    : to_adm
VLAN TYPE       : static
Member ports    : 1:(3,14)
Static ports    : 1:(3,14)
Untagged ports  : 1:(3,14)
Forbidden ports :

 

Порты все в up, ошибок на портах нет, но серваки почему-то друг друга не видят :(

Если с 212.ххх.ххх.61 пинговать 212.ххх.ххх.62, то на 212.ххх.ххх.61 видно просто:

ping 212.ххх.ххх.62
PING 212.57.158.62 (212.ххх.ххх.62) 56(84) bytes of data.
From 212.ххх.ххх.61 icmp_seq=1 Destination Host Unreachable
From 212.ххх.ххх.61 icmp_seq=2 Destination Host Unreachable
From 212.ххх.ххх.61 icmp_seq=3 Destination Host Unreachable
From 212.ххх.ххх.61 icmp_seq=4 Destination Host Unreachable
From 212.ххх.ххх.61 icmp_seq=5 Destination Host Unreachable
From 212.ххх.ххх.61 icmp_seq=6 Destination Host Unreachable

--- 212.ххх.ххх.62 ping statistics ---
7 packets transmitted, 0 received, +6 errors, 100% packet loss, time 5998ms, pipe 4

 

При этом снифером на 212.ххх.ххх.61 видно:

tshark -i eth0 host 212.ххх.ххх.62

Capturing on eth0
 0.000000 212.ххх.ххх.61 -> Broadcast    ARP Who has 212.ххх.ххх.62?  Tell 212.ххх.ххх.61
 0.999230 212.ххх.ххх.61 -> Broadcast    ARP Who has 212.ххх.ххх.62?  Tell 212.ххх.ххх.61
 1.998986 212.ххх.ххх.61 -> Broadcast    ARP Who has 212.ххх.ххх.62?  Tell 212.ххх.ххх.61
 2.999367 212.ххх.ххх.61 -> Broadcast    ARP Who has 212.ххх.ххх.62?  Tell 212.ххх.ххх.61
73 packets dropped

 

А на 212.ххх.ххх.62:

tshark -i eth0 host 212.ххх.ххх.61
Capturing on eth0
 0.000000 Kollmorg_fd:2c:d1 -> Broadcast    ARP Who has 212.ххх.ххх.62?  Tell 212.ххх.ххх.61
 0.000018 AsustekC_b4:35:cb -> Kollmorg_fd:2c:d1 ARP 212.ххх.ххх.62 is at 20:cf:30:b4:35:cb
 0.998970 Kollmorg_fd:2c:d1 -> Broadcast    ARP Who has 212.ххх.ххх.62?  Tell 212.ххх.ххх.61
 0.998976 AsustekC_b4:35:cb -> Kollmorg_fd:2c:d1 ARP 212.ххх.ххх.62 is at 20:cf:30:b4:35:cb
 1.998726 Kollmorg_fd:2c:d1 -> Broadcast    ARP Who has 212.ххх.ххх.62?  Tell 212.ххх.ххх.61

 

На оптике все вроде в порядке:

DGS-3100# sh error ports 14

Port number : 1:14

Error Type  RX Frames                   Error Type             TX Frames
----------  ----------                  ---------------------  ----------
CRC Error   0
Undersize   0                           CRC Error              0
Oversize    0                           Late Collision         0
Fragment    0                           Excessive Collision    0
Jabber      0                           Single Collision       0
Drop Pkts   0                           Collision              0
DGS-3100# sh packet ports 14

Port 1:14

Frame Size    Frame Counts  Frames/sec  Frame Type  Total          Total/sec
------------  ------------  ----------  ----------  -------------  ---------
64            1445          0           Rx Bytes    205284         0
65-127        322           0           Rx Frames   1445           0
128-255       226           0
256-511       58            0           Tx Bytes    3106319        0
512-1023      0             0           Tx Frames   46816          0
1024-1522     0             0

Unicast Rx    1445          0
Multicast Rx  0             0
Broadcast Rx  0             0

 

Судя по всему трабла в медном стыке между DLink DGS-3100 и Nortel BayStack 450, т.к. на 3м порту DLink DGS-3100 видно:

DGS-3100# sh error ports 3

Port number : 1:3

Error Type  RX Frames                   Error Type             TX Frames
----------  ----------                  ---------------------  ----------
CRC Error   0
Undersize   0                           CRC Error              0
Oversize    0                           Late Collision         0
Fragment    0                           Excessive Collision    0
Jabber      0                           Single Collision       0
Drop Pkts   0                           Collision              0
DGS-3100# sh packet ports 3

Port 1:3

Frame Size    Frame Counts  Frames/sec  Frame Type  Total          Total/sec
------------  ------------  ----------  ----------  -------------  ---------
64            73770         0           Rx Bytes    5042621        0
65-127        2899          0           Rx Frames   76949          0
128-255       280           0
256-511       0             0           Tx Bytes    0              0
512-1023      0             0           Tx Frames   0              0
1024-1522     0             0

Unicast Rx    887           0
Multicast Rx  51132         0
Broadcast Rx  24930         0

Т.е. tx по нулям.

 

И на BayStack450 на 3м порту rx по нулям:

                                Port Statistics
                                       Port: [  3  ]
              Received                               Transmitted
--------------------------------------    --------------------------------------
Packets:                             0    Packets:                         76929
Multicasts:                          0    Multicasts:                      51155
Broadcasts:                          0    Broadcasts:                      24887
Total Octets:                        0    Total Octets:                  5041341
Lost Packets:                        0    Lost Packets:                        0
Packets 64 bytes:                    0    Packets 64 bytes:                73750
       65-127 bytes                 0            65-127 bytes              2899
       128-255 bytes                0            128-255 bytes              280
       256-511 bytes                0            256-511 bytes                0
       512-1023 bytes               0            512-1023 bytes               0
       1024-1518 bytes              0            1024-1518 bytes              0
Frame Errors:                        0    Collisions:                          0
Undersized Packets:                  0    Single Collisions:                   0
Oversized Packets:                   0    Multiple Collisions:                 0
Filtered Packets:                    0    Excessive Collisions:                0
Flooded Packets:                     0    Deferred Packets:                    0
FCS Errors:                          0    Late Collisions:                     0

Use space bar to display choices or enter text.  Press Ctrl-Z to zero counters.
Press Ctrl-R to return to previous menu.  Press Ctrl-C to return to Main Menu.

 

Уже перепробовал: включать в другие медные порты, менять медный патч-корд, ставить cross-over патч-корд, принудительно ставить 100Мбит на медных портах - безрезультатно.

Куда еще копнуть?

DLink-BayStack.JPG

Join the conversation

You can post now and register later. If you have an account, sign in now to post with your account.

Guest
Reply to this topic...

×   Pasted as rich text.   Paste as plain text instead

  Only 75 emoji are allowed.

×   Your link has been automatically embedded.   Display as a link instead

×   Your previous content has been restored.   Clear editor

×   You cannot paste images directly. Upload or insert images from URL.

×
×
  • Create New...
На сайте используются файлы cookie и сервисы аналитики для корректной работы форума и улучшения качества обслуживания. Продолжая использовать сайт, вы соглашаетесь с использованием файлов cookie и с Политикой конфиденциальности.