orkello Posted January 28, 2011 Posted January 28, 2011 В общем нужно объединить несколько домов/зданий оптоволокном. Какие материалы, оборудование нужно? Где подробные маны есть по этим делам? Схема в приложении . Вставить ник Quote
smershik Posted January 28, 2011 Posted January 28, 2011 Топология какая? Если звезда и одним кабелем (соединительным между домами) то в узлах (пересечениях или ответвлениях) ставится муфта с отводом на нужные направления. И вообще, какая технология предполагается, и какой контент? Сколько волокон на дом: одно волокно, два, три и т.д. Что хотите сделать - локалку оптикой или "интеллектуальный дом"? Вставить ник Quote
orkello Posted January 28, 2011 Author Posted January 28, 2011 (edited) По оптике будет и локалка, и "умный дом". Вот и хотел посоветоваться, как все это лучше организовать? Что за муфта? И вообще где подробный FAQ можно почитать? Edited January 28, 2011 by orkello Вставить ник Quote
Harmer Posted January 28, 2011 Posted January 28, 2011 И вообще где подробный FAQ можно почитать? http://nag.ru/projects/book/ Вставить ник Quote
orkello Posted January 28, 2011 Author Posted January 28, 2011 (edited) К примеру, приходит оптика к зданию 1 и потом начинает расходиться. Какое оборудование понадобится в данном случае по каждому зданию? Кабель, кроссы оптические, соединители, свароч. аппарат и т.п.? Интересует все до мелочей. Edited January 28, 2011 by orkello Вставить ник Quote
mukca Posted January 28, 2011 Posted January 28, 2011 (edited) Какое оборудование понадобится в данном случае по каждому зданию?Крос (муфта), кассета, пигтейлы, гильзы, изолента, стяжки, перфоратор (полюбас :D), гаечки, винтики, шурупчики, сварочный (обязательно), пару монтажников, начальник, злые бабушки... :) зы больше конкретики или мона дальше гадать на кофейной гуще.. зы все что вы нарисовали на схеме опутывается одним 6х жильным кабелем Edited January 28, 2011 by mukca Вставить ник Quote
orkello Posted January 28, 2011 Author Posted January 28, 2011 Суть я уже написал: это локальная сеть, функции "умного дома". Как лучше организовать это? Вставить ник Quote
20512 Posted January 28, 2011 Posted January 28, 2011 Мне это напоминает диалог типа: "Доктор, у меня это......" :) Мы додумывать чтоле за тебя все должны? Как я понял там вверху где-то должен находиться центральный узел/коммутатор и тп, или все это дело находится в здании "1"? Из этого и пляшем. Допустим второй вариант. т.е тебе надо подключить по оптике 4 дома и еще аплинк. Назовем его так. Для начала в центре тебе нужен будет кросс. Типа такого: http://shop.nag.ru/catalog/item/01882. Можно и по проще, но аппетиты растут, и хз че завтра надо будет. Резерв опять таки.... Там в нем в принципе есть все для сварки. Еще тебе надо будет пгтейлы. Они делаются одним движением кусачек из монтажного шнура. Типа такого: http://shop.nag.ru/catalog/item/01844. Пигтейлов тебе надо будет по одному на каждый дом, плюс один на аплинк. Но это не правильно. Их надо по два. Ибо резерв. Адаптеры типа таких: http://shop.nag.ru/catalog/item/00638. Количество - по одному на каждый пигтейл. Еще на узле тебе надо будет коммутатор с дырками под SFP модули. Сами SFP модули по количеству домов + аплинк. Или медиаконверторы. На домах: Маленький кросс, типа такого: http://shop.nag.ru/catalog/item/02030 Пигтейлы и адаптеры тоже по паре на каждый дом. Еще нужен будет кабель как минимум по 2 волокна на каждый дом (т.е тот, который уходит вправо надо будет 4 волокна), крепеж кабеля. Плюс к этому еще надо пару бандерлогов, чтобы этот кабель растянули и насверлили дырок, и сварщика со сварочником, который это все сварит. И это еще даже не вершина айсберга, а просто снежная пыль на вершине его.... И самое главное. Мое рабочее время стоит 1 тысяча рублей в час. Я потратил полчаса на написание этого поста. От сюда 2 вопроса: 1. Куда выставлять счет? 2. Дальше продолжать? :) Вставить ник Quote
klisha Posted January 28, 2011 Posted January 28, 2011 И самое главное.Мое рабочее время стоит 1 тысяча рублей в час. Я потратил полчаса на написание этого поста. От сюда 2 вопроса: 1. Куда выставлять счет? 2. Дальше продолжать? :) Попахивает "навязыванием услуги".. статья 16.3 Закона о защите прав потребителей. Статьи с наказанием в Административном кодексе надеюсь сами найдете :-) чтобы не оплачивать чье-то аналогично дорогое время :-) Вставить ник Quote
20512 Posted January 28, 2011 Posted January 28, 2011 Для тех, кто не понял, что это шутка, там смайлик снизу есть, если чо. Вот такой: :) Вставить ник Quote
orkello Posted January 28, 2011 Author Posted January 28, 2011 didandr, медленно работаете, так долго пост писали :) шутка. На самом деле, я хотел выслушать Ваши советы, как профессионалов. Сам только начинаю изучать это всё. По прикидкам, на материалы: Из этого и пляшем.Допустим второй вариант. т.е тебе надо подключить по оптике 4 дома и еще аплинк. Назовем его так. Для начала в центре тебе нужен будет кросс. Типа такого: http://shop.nag.ru/catalog/item/01882. Можно и по проще, но аппетиты растут, и хз че завтра надо будет. Резерв опять таки.... Там в нем в принципе есть все для сварки. Еще тебе надо будет пгтейлы. Они делаются одним движением кусачек из монтажного шнура. Типа такого: http://shop.nag.ru/catalog/item/01844. Пигтейлов тебе надо будет по одному на каждый дом, плюс один на аплинк. Но это не правильно. Их надо по два. Ибо резерв. Адаптеры типа таких: http://shop.nag.ru/catalog/item/00638. Количество - по одному на каждый пигтейл. Еще на узле тебе надо будет коммутатор с дырками под SFP модули. Сами SFP модули по количеству домов + аплинк. Или медиаконверторы. На домах: Маленький кросс, типа такого: http://shop.nag.ru/catalog/item/02030 Пигтейлы и адаптеры тоже по паре на каждый дом. 9000р + стоимость кабеля + работа. Какой кабель лучше использовать? Расстояние максимальное 3-5 км будет. Между зданиями меньше 1км. Читал, что одномодовый на большие расстояния хорош, искажения минимальны, но кабель дороже, дорогие приемопередатчики, недолговечные. Многомодовый используется на коротких расстояниях (до 5км), дешевле кабель, низкая стоимость приемопередатчиков, долговечность. Второй вариант получатеся? Вставить ник Quote
smershik Posted January 28, 2011 Posted January 28, 2011 Всё таки почитайте теорию, хоть поверхностно, день убьёте (если вообще в теме) или неделю (если голова не только для того чтобы в неё есть). Про технологию и контент не зря написал вариаций решений уйма, "умный дом" тоже понятие растяжимое - для кого и домофон умный :-)), а инет можно и по одному волокну давать... Для начала напишите, какие услуги (контент) планируете? Вставить ник Quote
20512 Posted January 28, 2011 Posted January 28, 2011 Медленно работаю, по тому, что старый, по этому так мало и зарабатываю... :) Вот с этого и надо было начинать: Расстояние максимальное 3-5 км будет. Между зданиями меньше 1км.Про многомодовый кабель забудь.Это антиквариат. Ты наверное спутал с многомодульным. На 1 км, в принципе пойдет и одномодульный (еще его кличут "монотуб"), но нужно уметь вешать, и производитель должен быть надежный, чтобы не утягивало волокна. Многомодульный с утягиванием проблем не знает и механически значительно прочнее, но значительно дороже. Примеры: монотуб: http://shop.nag.ru/catalog/item/03633 Многомодульный: http://shop.nag.ru/catalog/item/03139 Еще нужны подвесы, зажимы, талрепы, крепежи на опоры и тп..... Монтажники с лестницей или с мехрукой. как то так... smershik, не знаю, что вы понимаете под словом "Умный дом", но то, как я это понимаю, вполне себе гуляет по тому же волокну в виде езернета..... Вставить ник Quote
mukca Posted January 28, 2011 Posted January 28, 2011 И самое главное.Мое рабочее время стоит 1 тысяча рублей в час. Я потратил полчаса на написание этого поста. согласен работать на вас за 500р час. :Dкуда выезжать?!? Вставить ник Quote
Gunner Posted January 29, 2011 Posted January 29, 2011 (edited) 300 - жилье за вас счет Edited January 29, 2011 by Gunner Вставить ник Quote
N4cer Posted January 29, 2011 Posted January 29, 2011 orkello Ненадо колхозить, обратитесь к специалистам, а то потом боком вылезет, а я не знал, а я не так понял, а почему никто не подсказал. Вставить ник Quote
20512 Posted January 29, 2011 Posted January 29, 2011 Нынче не куда не надо выезжать чтобы заработать денег :) Вставить ник Quote
j_box Posted January 29, 2011 Posted January 29, 2011 согласен работать наза вас за 500р час. :Dкуда выезжать?!? Дидандр! Прячься! Сейчас твой работодатель прочитает пост демпингующего! :) Мукса! А за 200 руб слабо? :) Вставить ник Quote
20512 Posted January 29, 2011 Posted January 29, 2011 j_box, мне ни куда прятаться не надо :) у меня нет работодателя.... я сам себе работодатель.... Какого именно Мукса ты имел ввиду? Знаю я одного, но он значительно дороже стоит :) Сори что увожу тему в сторону.... Вставить ник Quote
20Ilya Posted January 30, 2011 Posted January 30, 2011 orkello Уважаемый начинающий сетестроитель... У НАГа есть раздел статей/обзоров... http://nag.ru/articles/reviews/ Курите его... Оттуда гляньте обязательно серию (пусть и конца 2008 года) "Кошки против собак": http://nag.ru/articles/reviews/15531/koshk...ket-cvetov.html http://nag.ru/articles/reviews/15532/koshk...elin-kolec.html http://nag.ru/articles/reviews/15533/koshk...aya-zvezda.html http://nag.ru/articles/reviews/15538/cveta...to-volokon.html Ну и ещё много чего... Вставить ник Quote
huan Posted January 31, 2011 Posted January 31, 2011 2orkello лучше найми кого нибудь. без опыта работы, тебе по любому дороже встанет. Вставить ник Quote
orkello Posted March 8, 2011 Author Posted March 8, 2011 Какое использовать волокно? Одномодовое/многомодовое? Можно ссылки на конкретные марки. Как понимаю, чтобы завести оптику в здание нужен оптический крос? Т.е. сколько зданий столько и кроссов? Вставить ник Quote
nic_stav Posted March 8, 2011 Posted March 8, 2011 только одномод, пролеты свои смотрите и будет ясно какое волокно брать (по кн), чтобы завести оптику в здание нужен хотя бы минимальный опыт работы. как уже сказано выше, без опыта совсем, по любому накосячите, надо хотя бы подглядеть у кого-нибудь Вставить ник Quote
j_box Posted March 8, 2011 Posted March 8, 2011 только одномод, пролеты свои смотрите и будет ясно какое волокно брать (по кн), чтобы завести оптику в здание нужен хотя бы минимальный опыт работы. как уже сказано выше, без опыта совсем, по любому накосячите, надо хотя бы подглядеть у кого-нибудь Поясню: марка кабеля зависит от длинны пролета. Чем больше метраж пролета, тем большие нагрузки (килоНьютоны) он должен выдерживать. Выбор марки кабеля не проблема т.к. при заказе у поставщика, вам зададут всего несколько вопросов: а) Длинна пролета, б) Необходимое число волокон, в) Желаемый тип кабеля (восьмерка(с вынесенным силовым элементом) или самонесущий). Ценник на кабель будет зависеть от закупаемого количества. Короткие куски (иногда получаются косяки при изготовлении кабеля, например рвется одно из волокон) часто бывают на кабельном заводе дешевле, чем целая строительная длинна (барабан с несколькими км кабеля). Какое использовать волокно? Одномодовое/многомодовое?Можно ссылки на конкретные марки. Как понимаю, чтобы завести оптику в здание нужен оптический крос? Т.е. сколько зданий столько и кроссов? А что так пугает в слове "кросс"? Это всего лишь металлическая коробочка (по желанию стоечного или настенного исполнения) внутри крепится сплайс-кассета (футляр с направляющими для укладки волокон, размерами с коробку от DVD диска и такой же толщиной ) + переходные оптические розетки. Обычно 1 кросс = 1 кабель, но в зависимости от конструкции кросса и числа волокон в кабеле в кроссе "могут жить" и несколько кабелей вместе (каждый кабель нужно разваривать на отдельной сплайс-кассете. Кассеты укладываются друг на друга и крепятся винтом). Смысл (почему каждый кабель монтируют на отдельную сплайс-кассету) надеюсь понятен... Вставить ник Quote
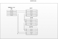
orkello Posted March 9, 2011 Author Posted March 9, 2011 Нашел стоимость работ и материалов, актуальны данные? Стоимость монтажных работ - 59 рублей / 1метр (действительно до 01.03.11)Стоимость кабеля 8-16-32 волокон - 40 - 120 руб./метр (зависит от поставщика) Концы кабеля (сварка, разделка и т.п.) - 300 руб. за волокно. Активное оборудование (медиаконвертер) от 1800 до 4500 руб. (зависит от производителя) кол-во м. на разварку, на 1 конец - 15, т.е. вдвойне это - 30м. Расстояния будут от 50м до 500м максимум. Волокон от 16 до 32. В данном примере (приложение) какое оборудование уместно использовать? Какие затраты будут, помимо описанных выше? PS Ребят, я просто прикидываю что и сколько будет стоить, так что не надо советов лучше обратись к профессионалам, я к Вам и обращаюсь за советами и помощью :) Вставить ник Quote
Recommended Posts
Join the conversation
You can post now and register later. If you have an account, sign in now to post with your account.