aelfwine Posted February 2, 2009 Posted February 2, 2009 дано: стандартная инет-домашняя сеть - 1 волокно до здания надо: ввести услугу "кабельное телевидение" по существующей оптике активное оборудование КТВ на НАГе присмотрел, больших вопросов не возникает. Возникают вопросы с тем как это запихнуть в одно волокно с наименьшими потерями. возможен ли такой вариант: на узле - коммутатор с sfp модулем на 1550нм и оптический передатчик КТВ с передачей на 1310нм. Оптика с этих устройств объединяется неким смесителем (каким точно?) и подается в 1 волокно. на доме - волокно приходит, некое пассивное устройство (какое) разделяет длины волн - 1550 нм на sfp (обратно пропуская 1310), а 1310 идет на оптический прииемник КТВ. Насколько я понимаю при стандартном оборудовании не получится передавать 1310 и в одну и в другую сторону по одно волокну, но вдруг? другой вариант: а есть ли вообще оптические передатчики не на 1310 и 1550 нм, а на другие длины волн? вроде видел на НАГ, а сейчас инет перерыл - не нашел и засомневался что видел. если есть, то остается вопрос как с наименьшими затратами ввести длину волны на узле/вывести на доме. третий вариант: некий не упомянутый мной - как нужно то делать? Очень не хочется из-за КТВ менять свой парк sfp на цветные. Вставить ник Quote
rapsody Posted February 3, 2009 Posted February 3, 2009 дано: стандартная инет-домашняя сеть - 1 волокно до зданиянадо: ввести услугу "кабельное телевидение" по существующей оптике активное оборудование КТВ на НАГе присмотрел, больших вопросов не возникает. Возникают вопросы с тем как это запихнуть в одно волокно с наименьшими потерями. возможен ли такой вариант: на узле - коммутатор с sfp модулем на 1550нм и оптический передатчик КТВ с передачей на 1310нм. Оптика с этих устройств объединяется неким смесителем (каким точно?) и подается в 1 волокно. на доме - волокно приходит, некое пассивное устройство (какое) разделяет длины волн - 1550 нм на sfp (обратно пропуская 1310), а 1310 идет на оптический прииемник КТВ. Насколько я понимаю при стандартном оборудовании не получится передавать 1310 и в одну и в другую сторону по одно волокну, но вдруг? другой вариант: а есть ли вообще оптические передатчики не на 1310 и 1550 нм, а на другие длины волн? вроде видел на НАГ, а сейчас инет перерыл - не нашел и засомневался что видел. если есть, то остается вопрос как с наименьшими затратами ввести длину волны на узле/вывести на доме. третий вариант: некий не упомянутый мной - как нужно то делать? Очень не хочется из-за КТВ менять свой парк sfp на цветные. Вот тоже очень интересует ... может есть цветные железки для КТВ ? А то менять сотни обычных sfp на цветные правда затратно ... Вставить ник Quote
C2H5OH Posted February 3, 2009 Posted February 3, 2009 стандартное решение GEPON: телевидение на 1550, Ethernet 1310+1490 А так чтобы не менять существующую сетку вряд ли получится - в одном волокне не должно быть одинаковых длин волн от разных источников Вставить ник Quote
rapsody Posted February 3, 2009 Posted February 3, 2009 стандартное решение GEPON: телевидение на 1550, Ethernet 1310+1490А так чтобы не менять существующую сетку вряд ли получится - в одном волокне не должно быть одинаковых длин волн от разных источников Да не хочется gepon. Сеть уже построена самой натуральной звездой - одно волокно на дом. Хочется как cwdm, только чтоб КТВ :) Вставить ник Quote
Nag Posted February 3, 2009 Posted February 3, 2009 Да не хочется gepon. Сеть уже построена самой натуральной звездой - одно волокно на дом. Хочется как cwdm, только чтоб КТВ :) А нельзя как-то переколбасить сеть, чтоб высвободились волокна? Вставить ник Quote
UglyAdmin Posted February 3, 2009 Posted February 3, 2009 Если GEPON так умеет - значит решение существует. Ищите. Только наверняка выйдет сильно дороже и сложнее, чем пустить КТВ по резервному волокну. Как "нет резерва"? А о чём думали, когда строили? Вставить ник Quote
C2H5OH Posted February 3, 2009 Posted February 3, 2009 Как "нет резерва"? А о чём думали, когда строили?типичная ситуация к сожалению... а телевидение стандартно или 1310 или 1550 Вставить ник Quote
Nag Posted February 3, 2009 Posted February 3, 2009 Если GEPON так умеет - значит решение существует. Ищите.Вообще интересный вопрос. В теории-то решение простейшее - фильтр на 1550 на приемник СРЕ... И аналогично 131 на КТВ шный приемник. ЗЫ. Пошел собирать лабу. Есть идея. Вставить ник Quote
rapsody Posted February 3, 2009 Posted February 3, 2009 Если GEPON так умеет - значит решение существует. Ищите.Вообще интересный вопрос. В теории-то решение простейшее - фильтр на 1550 на приемник СРЕ... И аналогично 131 на КТВ шный приемник. ЗЫ. Пошел собирать лабу. Есть идея. Чего-то я даже простейшее не могу понять. Если одно волокно на дом, то это wdm :) То есть используются обе длины волны: 1550/1310. Как тут помогут фильтры ? По моим представлениям надо частоту сигнала КТВ делать отличным от 1550/1310 ? Вставить ник Quote
UglyAdmin Posted February 3, 2009 Posted February 3, 2009 По моим представлениям надо частоту сигнала КТВ делать отличным от 1550/1310 ? А что мешает? Передатчик нужен только один, можно и перепаять. Приёмникам на длину волны вообще покласть. Вставить ник Quote
rapsody Posted February 3, 2009 Posted February 3, 2009 По моим представлениям надо частоту сигнала КТВ делать отличным от 1550/1310 ?А что мешает? Передатчик нужен только один, можно и перепаять. Приёмникам на длину волны вообще покласть. Ну если так все просто буду ждать пока китайцы сообразят так сделать :) Вставить ник Quote
Nag Posted February 3, 2009 Posted February 3, 2009 По моим представлениям надо частоту сигнала КТВ делать отличным от 1550/1310 ?А что мешает? Передатчик нужен только один, можно и перепаять. Приёмникам на длину волны вообще покласть. Дело в том, что лазеры для КТВ мощные и широкополосные. А значит - дорогие. Не думаю, что они есть на нестандартные длины. Хотя запрос счас сделаю. rapsodyНе из Ебурга? Можно было бы посидеть, порисовать... Вставить ник Quote
rapsody Posted February 3, 2009 Posted February 3, 2009 (edited) Дело в том, что лазеры для КТВ мощные и широкополосные. А значит - дорогие. Не думаю, что они есть на нестандартные длины. Хотя запрос счас сделаю. rapsodyНе из Ебурга? Можно было бы посидеть, порисовать... Ну значит останется наш городок без второго оператора КТВ :))) Не совсем из ебурга ... 4 часа ходу :) А вообще, мне кажется, что если в этом направлении что-то можно сдвинуть - то на КРОСе можно об этом и рассказать :) В этот раз я туда собираюсь съездить :) Edited February 3, 2009 by rapsody Вставить ник Quote
Попов Сергей Posted February 3, 2009 Posted February 3, 2009 http://vimcom.ru/shop/CID_238.html Такая железяка подойдет? 2 гига+ТВ на 1310 или 1550. Вставить ник Quote
rapsody Posted February 3, 2009 Posted February 3, 2009 http://vimcom.ru/shop/CID_238.html Такая железяка подойдет? 2 гига+ТВ на 1310 или 1550. дык ... sfp цветные нужны ... вроде ... Кому продать сотню конверторов и sfp ? :) Вставить ник Quote
Попов Сергей Posted February 3, 2009 Posted February 3, 2009 http://vimcom.ru/shop/CID_238.html Такая железяка подойдет? 2 гига+ТВ на 1310 или 1550. дык ... sfp цветные нужны ... вроде ... Кому продать сотню конверторов и sfp ? :) ну можно поставить SFP-SFP конвертор и из цветных сделать обычные серые...будет правда громоздко(( Вставить ник Quote
rapsody Posted February 3, 2009 Posted February 3, 2009 http://vimcom.ru/shop/CID_238.html Такая железяка подойдет? 2 гига+ТВ на 1310 или 1550. дык ... sfp цветные нужны ... вроде ... Кому продать сотню конверторов и sfp ? :) ну можно поставить SFP-SFP конвертор и из цветных сделать обычные серые...будет правда громоздко(( и опять же удорожает ... :(( А так были бы КТВшные передатчики цветные. Да которые можно еще и затолкать в cwdmные мультиплексоры. Но чувствую, что быстрее прилетят инопланетяне и сделают всем щастье :) Да в общем пошел строить параллельную сеть для КТВ ;) Вставить ник Quote
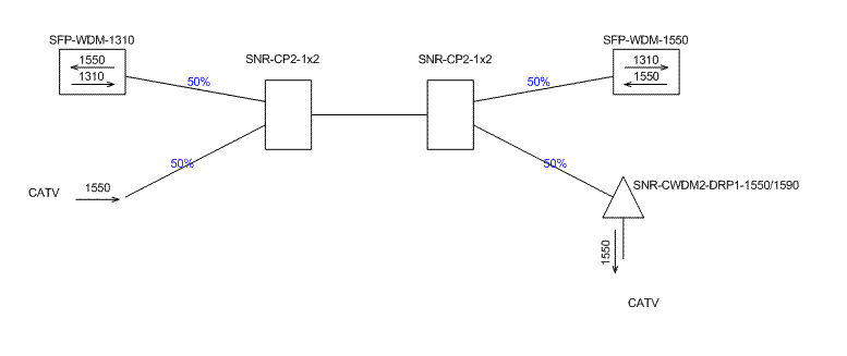
Nag Posted February 3, 2009 Posted February 3, 2009 Есть диковатая схема. ;-) Два грошовых разветвителя и один демультиплексор. Можно покидать в нее тухлыми помидорами. Вставить ник Quote
UglyAdmin Posted February 3, 2009 Posted February 3, 2009 Нормальная схема, только топикстартеру придётся переварить все соединения на APC. :( С другой стороны - всё равно придётся. Добавлю: я не КТВшник ни разу, тонкостей не знаю. Вставить ник Quote
aelfwine Posted February 3, 2009 Author Posted February 3, 2009 Нормальная схема, только топикстартеру придётся переварить все соединения на APC. :(С другой стороны - всё равно придётся. Зачем? Потерь меньше? так у меня sfp 10km на 1 километровых линках и сварки качественные, так что 50% (75%?) падение мощности сигнала могу пережить. То что КТВ передатчики нужны более мощные, а приемники - более чувствительные, это конечно хуже, но надо посчитать оптический бюджет для них. В общем, именно эту схему я имел в виду в описанном мною в первом посте первом варианте. Так оно всё-таки работает?) А партию на тест взять можно? Вставить ник Quote
sharko Posted February 3, 2009 Posted February 3, 2009 (edited) Похоже вам нужна вот такая штуковина: http://www.betatvcom.dn.ua/OFR-100.shtml Но на стороне передатчика нужен еще один волновой мультиплексор, и так на каждое направление (дом), по деньгам не сильно приятно получается . То, что нарисовано у Нага , похоже работать будет, но это телевидение , и возможны помехи на картинке ТВ, те делители не дадут требуемой развязки, опять-же - деньги... Edited February 3, 2009 by sharko Вставить ник Quote
UglyAdmin Posted February 3, 2009 Posted February 3, 2009 APC используют для уменьшения уровня отражений - чтобы изображение не двоилось. В данном случае особенно важно, т.к. одна длина волны передаётся в обе стороны - отражения будут "фонить" на КТВ и мешать эзернету. Вставить ник Quote
Nag Posted February 3, 2009 Posted February 3, 2009 А партию на тест взять можно?Партию чего? ;-) Разветвители обычные, 10 баксов. Демукс везти лень, но для тестов пойдет любой мукс-демукс на 4 лямбды. Или аддроп, он даже на складе есть. Так что по идее надо просто лабу собрать... Вот только нет источника КТВ на 1550. Но думаю для теста можно заюзать езернетный трансивер. Если оно с перепугу заработает - тиранить дальше. Вставить ник Quote
UglyAdmin Posted February 3, 2009 Posted February 3, 2009 Похоже вам нужна вот такая штуковина:http://www.betatvcom.dn.ua/OFR-100.shtml Это если у них WDM-модули на 1310/1490... Вставить ник Quote
Nag Posted February 3, 2009 Posted February 3, 2009 Это если у них WDM-модули на 1310/1490...Вот счас думаю, за каким #$%% китайцы как стандарт вытащили WDM на 1550... Или они совместимы... Но сомневаюсь. Если не совместимы - на сколько дороже... И почему. Вставить ник Quote
Recommended Posts
Join the conversation
You can post now and register later. If you have an account, sign in now to post with your account.